Bugi sẽ thất sủng trên động cơ xăng?

Hãng xe Nhật Bản cho biết động cơ SkyActiv thế hệ mới lần đầu tiên ứng dụng công nghệ cháy đồng đều do nén HCCI (Homogeneous Charge Compression Ignition) sẽ xuất hiện trên Mazda3 vào 2018. Sau đó sử dụng rộng rãi trên các sản phẩm khác của Mazda, theo Nikkei.


HCCI trên động cơ xăng về cơ bản là công nghệ đốt cháy hỗn hợp hòa khí (nhiên liệu + không khí) mà không cần bugi đánh lửa. Điều này tương tự cách thức hoạt động trên động cơ diesel.





HCCI nén hòa khí dưới áp suất và nhiệt độ thích hợp trong buồng đốt, tạo ra vùng cháy đồng đều. Mục đích hướng đến hiệu quả tiết kiệm nhiên liệu và giảm thiểu khí thải. Mazda tự tin tuyên bố mức tiêu hao nhiên liệu cải thiện 30%, cũng như lượng phát thải giảm khi ứng dụng công nghệ HCCI cho động cơ SkyActiv thế hệ mới.





Nếu theo đúng kế hoạch, Mazda sẽ tiếp nối General Motors sử dụng HCCI. Tháng 8/2007, hãng xe Mỹ thử nghiệm công nghệ này trên hai mẫu sedan Saturn Aura và Opel Vectra. Tuy nhiên việc sử dụng đại trà trên các sản phẩm khác là điều chưa thể thực hiện. Daimler và Hyundai cũng từng theo đuổi công nghệ trên nhưng đều không thành công.




AutoExpress.vn - Theo vnexpress

TIN LIÊN QUAN

Mazda 3 thế hệ mới sẽ dùng động cơ ưu việt hơn

Động cơ SkyActiv II trên Mazda 3 thế hệ mới sẽ hiệu quả hơn 30% so với động cơ xăng cùng dung tích.

Những thông tin cần biết về động cơ Mazda SkyActiv-X

Mazda không phải là một hãng xe hơi đơn thuần chạy theo công nghệ hybrid hay ô tô điện. Điều này không làm thu hẹp quy mô của hãng, thay vào đó Mazda lại lựa chọn gắn bó với những mẫu động cơ lớn hơn và hút khí tự nhiên. Mazda sẽ không còn sự kiêu

Skyactiv-X - công nghệ tương lai cho xe Mazda

Động cơ Skyactiv-X là sự kết hợp ưu thế của động cơ xăng và động cơ dầu. Trong đó, đáng chú ý là công nghệ đánh lửa nén sử dụng hỗn hợp xăng không khí nén lại ở áp suất cực cao tới mức tự bắt lửa không cần bugi góp phần lớn vào việc cải thiện hàng

Nguyên mẫu Mazda3 mới được bắt gặp thử nghiệm với đơn vị Skyactiv-X hoàn toàn mới

Mazda gần đây đã công bố kế hoạch cho động cơ Skyactiv-X công nghệ cao, hãng xe Nhật cũng đã bắt đầu thử nghiệm hệ truyền động mới trên nhiều nguyên mẫu của thương hiệu.

Xe Mazda tại Việt Nam hoàn toàn nằm ngoài diện triệu hồi lỗi động cơ SkyActiv Diesel

Tuy nhiên, tập đoàn Mazda cũng vừa khẳng định thị trường Việt Nam hoàn toàn nằm ngoài diện triệu hồi trên vì tất cả các sản phẩm xe Mazda ở Việt Nam không sử dụng loại động cơ SkyActiv Diesel.

Mazda đang phát triển động cơ Skyactiv-3 tiết kiệm nhiên liệu

Theo ông Mitsuo Hitomi, mục tiêu chính của việc sản xuất các cỗ máy Skyactiv-3 chính là tăng hiệu suất nhiệt trong động cơ, nhờ đó giảm được lượng năng lượng đốt bị mất nhiệt, đồng thời tăng sản lượng khai thác.

Mazda3 thế hệ mới đã sẵn sàng

Hãng xe Nhật Bản vừa tung ra thêm hình ảnh, đồng thời xác nhận rằng Mazda3 thế hệ mới sẽ chính thức ra mắt tại Triển lãm ô tô Los Angeles diễn ra vào cuối tháng này. Hình ảnh Mazda vừa tiết lộ cho thấy tại Triển lãm ô tô Los Angeles tới đây (từ

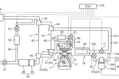
Mazda để lộ sáng chế về truyền động mới gồm 2 bộ tăng áp và 1 bộ siêu nạp điện

Mazda đã công bố kế hoạch cho động cơ Homogeneous Charge Compression Ignition (HCCI) hiệu quả hơn, tuy nhiên, một đăng ký sáng chế mới đây cho thấy Mazda cũng có thể đang phát triển một thứ gì đó thú...

THỦ THUẬT HAY

Các tính năng hay của Facebook, bạn đã biết chưa?

Bạn đã dùng Facebook khá lâu! Bạn đã biết tất cả tính năng độc đáo của mạng xã hội nhiều người dùng nhất này chưa? Ad sẽ chia sẻ đến bạn những tính năng hay ho của ứng dụng này nhé! Bật chế độ Drak Mode cho Messenger

Cách tạo và gửi tin nhắn SOS trên điện thoại Samsung cực đơn giản

Hướng dẫn bạn cách tạo và gửi tin nhắn SOS trên điện thoại Samsung để có thể gửi đi thông điệp trợ giúp đến người thân, bạn bè và các liên hệ được cài đặt sẵn trong trường hợp khẩn cấp. Click xem ngay nhé!

Cách khóa Facebook trên máy tính, block tài khoản facebook

Facebook phát triên với nhiều điều tích cực cũng như tiêu cực đi kèm, bạn cảm thấy mệt mỏi vì sử dụng Facebook có thể khóa Facebook trên máy tính thay vì xóa hẳn nó đi. Vậy lợi ích của việc khóa Facebook trên máy tính

[Trọn bộ bí kíp] Tải và cài đặt Lightroom CC 2019 full crack thành công 100%

Phần mềm Adobe Lightroom CC 2019 Full Crack là một công cụ chỉnh sửa và thiết kế ảnh chuyên nghiệp được sử dụng rộng rãi bởi nhiều chuyên gia trong lĩnh vực đồ họa. Phiên bản 2019 của phần mềm này không chỉ hỗ trợ

5 mẹo khắc phục MacBook bị chậm vô cùng hiệu quả và đơn giản mà bất kỳ người dùng nào cũng nên biết

MacBook bị chậm là một vấn đề xảy ra khá phổ biến trong quá trình sử dụng. Hãy cùng xem ngay 5 mẹo khắc phục tình trạng này cực hiệu quả trong bài viết.

ĐÁNH GIÁ NHANH

Đánh giá Samsung Galaxy A32: Pin "trâu", chip khỏe, hiệu năng tốt trong tầm giá

Mới đây, cùng với Galaxy A52, A72 thì Samsung mang đến một sản phẩm ở mức giá tầm trung khác là Galaxy A32 - một mẫu điện thoại đang nhận được sự quan tâm từ đông đảo người dùng với những nâng cấp đáng kể về màn hình,

Đánh giá Android TV Box Lenovo Ministation giá 2 triệu đồng

Kỳ thực với mức giá 2 triệu đồng, có thể nói là hơi cao hơn so với đa số những chiếc máy Android Box trên thị trường, nhưng bù lại chúng ta có một chiếc máy xem phim, chơi game Android với hiệu năng cũng như p/p khá

Đập hộp và đánh giá nhanh Nokia 3.1 2018 xem có gì mới

Bây giờ để nối tiếp cho sự thành công của Nokia 3, HMD Global đã trình làng mẫu Nokia 3.1, hay Nokia 3 2018 tại đất nước hình chữ S. Cùng mình mở hộp và đánh giá nhanh Nokia 3.1 xem có gì mới không nhé!